Hook, Line & Sinker
Tab 1_QA Response_CM Hanna Congressional Inquiry_v2 (1)

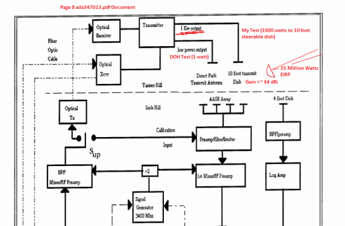
https://darkmattersalot.com/wp-content/uploads/2015/03/ada347013.pdf The military only tested the low power fixed dishes! 10 foot steerable dish has a 1000 watt feed and generates 25 million watts of effective isotropic radiation!

Over 1000 watts fed to the parabolic dishes on Tanner Hill. Newport Rd. is only 1300 feet away. Lots of radiation scatter off trees, cars, RF fencing on other side of the road. EXCEEDS FCC Guideline for uncontrolled area.
Check my math, I don’t make this shit up: http://hintlink.com/power_density.htm

Air Force’s Lame Response to my questions. I help pay their salary and there are a lot of sick kids in the area.
What do you think Dr. Hawking?






What I am learning from the responses, is that much of what is being called into question is and will remain not available for public release.
*The information I have read in their public release documents appears to be in conflict with the interpretation of the function of the equipment they are using.
*How does the DOH measure the safety of their testing solely by watching?
*How does this community know it is safe to live in the vicinity of these radars when all the answers to our specific questions are classified? The non-answers are frightening.
The system is rigged, you are not supposed to know. Don’t worry be happy sort of thing…
You can fool all the people some of the time, and some of the people all the time, but you cannot fool all the people all the time.
Abraham Lincoln